产品概述
气动角式截止阀是一种常用的截断阀,主要用来接通或截断管路中的介质,一般不用于调节流量。气动角式截止阀适用的压力、温度范围很大,但一般用于中、小口径的管道。
结构特点
1、与闸阀相比,截止阀的结构较简单,制造与维修都较方便。
2、密封面不易磨损、擦伤,密封性较好,寿命较长。
3、启闭时阀瓣行程较小,启闭时间较短,阀门高度较小。
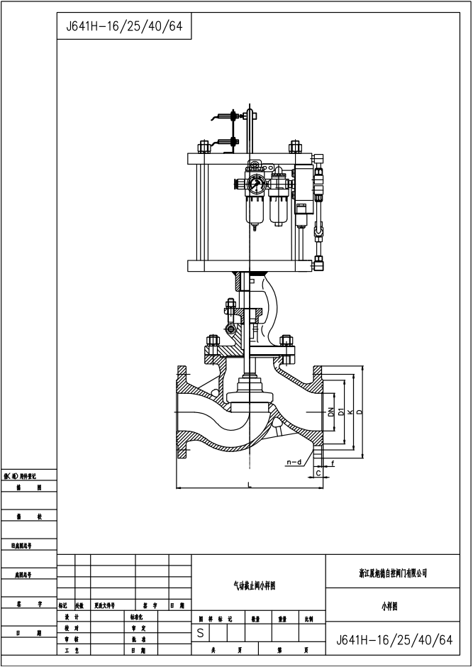
附件选项:根据不同控制和要求可选择下列附件:
回讯器:也叫限位开关,远程反馈开关信号(可选防爆)。
电磁阀:双作用选二位五通、单作用选二位三通(可选防爆)。
三联件:可对气源稳压、过滤、气缸加润滑油。
手轮机构:转动手轮机构,可实现手动开、关阀。
电气定位器:输入4~20mA信号,实现阀门调节功能。
订购方式:
本商品为厂家直供产品,如需特殊配置的(可定做),订货时请详细说明以下参数:
(例如:阀门类型、驱动方式、连接形式、结构型式、公称压力、公称通径、输入信号、密封面材料、阀体材料、适用温度、是否带附件)联系询价---->确定价格---->传真合同---->签订合同---->支付订金---->交付产品---->结清货款
